发电机房噪音治理,柴油发电机房隔音减震方案!
发电机噪声治理主要是一种电磁振动噪声以及排气噪声,其中排气噪声要更为严重一点,属于空气动力型噪声,对于发电机噪声需要进行相应的减震和消声处理,除此之外对机房设备进行隔音降噪,下面就来了解下发电机噪声治理具体措施。

一、发电机噪声案例分析
某电信大厦有一台柴油发电机,属于商住区,周边是住宅区,柴油发电机工作噪声超过了104分贝,严重超过了相应区域的噪声环保标准。通常柴油发电机噪声都在95-125分贝之间,其噪声包含了排气噪声、机械噪声、燃烧噪声、风扇噪声等,主要类型为空气动力型噪声、振动噪声、空气噪声等,该区域的噪声标准要求白天低于60分贝,夜间低于50分贝。
二、发电机噪声治理措施
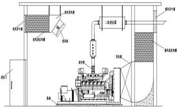
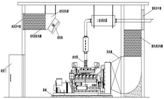
1.排气噪声处理:
针对这种空气动力型噪声,我们选择使用专门设计制作的阻抗复合消声器,可以对宽频率噪声进行治理,消声量可已达到60分贝,对于空气动力型噪声有较好的治理效果。
2.风机噪声治理:
发电机冷却风机带来的同样是空气动力型噪声,我们可以选择使用阻性的片式消声器来实现要求的消声量,以及保证排气通道使用要求。
3.发电机房隔音处理:
针对机械噪声、燃烧噪声等空气型噪声,我们可以对机房进行隔音处理,去除多余的门窗,密封墙壁孔洞,门窗使用防火隔音功能的门窗,墙体要能够到达到40分贝的隔音量;机房内地面可以做隔音减震处理,墙面和顶面铺设穿孔板共振吸声结构,用来提高机房的隔音消声能力。
4.发电机组减震:
为了解决发电机的固体传导噪声,我们在发电机组底座上安装减震设备,要根据厂家提供的产品资料来设计制作减震设备。

发电机噪声治理可以通过发电机减震消声来解决噪声,同样可以采用发电机房隔音降噪来解决问题。如果噪声过大可以从这两方面综合降噪,保证发电机噪声达标,符合环保标准。具体的降噪方案要根据现场情况来制定。
河南聚安环境科技有限公司(以下简称:聚安环境)主要提供包括隔音降噪系统、钢板防爆墙抗爆墙系统、轻质泄压墙泄爆墙系统、纤维水泥防火墙等多元化解决方案。聚安环境以技术优势为核心竞争力,不断吸收引进国内外技术,为客户提供优质的服务,赢得了广大消费者的信赖。
聚安环境服务项目主要包括:各类厂房噪音治理、机房隔音减震降噪、防爆墙抗爆墙安装、泄压墙泄爆墙安装。

